分立器件制作紅外遙控開關
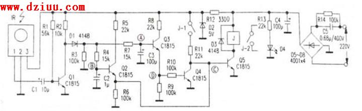
本遙控開關僅用了5只三極管,整個電路可裝在尺寸僅40mm×50mm的電路板上,能對各種電器進行遙控開/關操作,電路見附圖。所使用的遙控發射器是普通家電遙控器,接收控制電路只要按圖正確焊接,無須調試 成功。   <<版權聲明:本站內容部分來源于網絡,如侵犯到你的權利請及時與我們聯系更正,聯系QQ:316520686。》
成功。   <<版權聲明:本站內容部分來源于網絡,如侵犯到你的權利請及時與我們聯系更正,聯系QQ:316520686。》
    IR為紅外線遙控接收頭,未接收到紅外線信號時,1腳輸出高電平,接收到紅外線信號時,1腳輸出一連串低電平脈沖。R4、C2與R7、C3組成兩個電路,Q4、Q5、J組成繼電器控制電路,C5、D5-D8組成交流降壓整流電路。平時待機或上電后的初始 是:Q1導通,Q2截止,Q5截止,繼電器J不工作。   <<版權聲明:本站內容部分來源于網絡,如侵犯到你的權利請及時與我們聯系更正,聯系QQ:316520686。》
是:Q1導通,Q2截止,Q5截止,繼電器J不工作。   <<版權聲明:本站內容部分來源于網絡,如侵犯到你的權利請及時與我們聯系更正,聯系QQ:316520686。》
    遙控開機過程,短按遙控器按鈕(小于0.5秒),在這較短的時間內,因C3容量遠大于C2,故B點電位很快升到高電位(約1V左右),而A點電位上升不到0.6V, Q3不能導通,只有Q2導通,這樣,C點為高電位,Q5導通,繼電器J動作,其接點J-1、J-2
Q3不能導通,只有Q2導通,這樣,C點為高電位,Q5導通,繼電器J動作,其接點J-1、J-2 吸合,J-2接通電器電源。
吸合,J-2接通電器電源。 即使IR不再收到信號,因電源經R11向Q5提供偏置,故Q5保持導通,J仍繼續吸合,達到短按遙控鈕實現開機的目的。   <<版權聲明:本站內容部分來源于網絡,如侵犯到你的權利請及時與我們聯系更正,聯系QQ:316520686。》
即使IR不再收到信號,因電源經R11向Q5提供偏置,故Q5保持導通,J仍繼續吸合,達到短按遙控鈕實現開機的目的。   <<版權聲明:本站內容部分來源于網絡,如侵犯到你的權利請及時與我們聯系更正,聯系QQ:316520686。》
    遙控關機過程:長按遙控器按鈕(3秒 )時,IR輸出低電平脈沖使Q1輸出高電平脈沖,經D1整流后送至A點、B點進行積分
)時,IR輸出低電平脈沖使Q1輸出高電平脈沖,經D1整流后送至A點、B點進行積分 ,最終使A點電位大于1V(實測為1.3V左右),Q3導通,D點為高電平,Q4導通,C點為低電平,致使Q5截止,J釋放,J-1、J-2斷開,達到長按遙控鈕實現關機的目的。松開遙控鈕后,IR不再收到紅外線信號,C2、C3放電,Q2、Q3截止,電路又進入等待
,最終使A點電位大于1V(實測為1.3V左右),Q3導通,D點為高電平,Q4導通,C點為低電平,致使Q5截止,J釋放,J-1、J-2斷開,達到長按遙控鈕實現關機的目的。松開遙控鈕后,IR不再收到紅外線信號,C2、C3放電,Q2、Q3截止,電路又進入等待 。只有再次短按遙控器按鈕,電路才會重新動作,重復遙控開機過程。   <<版權聲明:本站內容部分來源于網絡,如侵犯到你的權利請及時與我們聯系更正,聯系QQ:316520686。》
。只有再次短按遙控器按鈕,電路才會重新動作,重復遙控開機過程。   <<版權聲明:本站內容部分來源于網絡,如侵犯到你的權利請及時與我們聯系更正,聯系QQ:316520686。》
溫馨提示:將鼠標指針放在圖片上,滾動鼠標可以動態改變圖片大小,方便分析電路圖。
   <<版權聲明:本站內容部分來源于網絡,如侵犯到你的權利請及時與我們聯系更正,聯系QQ:316520686。》
本文地址:http://m.flswjt.cn/dzdiy/311221064.shtml
本文標簽:
猜你感興趣:
 分立器件制作紅外遙控開關
					
					分立器件制作紅外遙控開關
					無