集成電路555多功能電冰箱控制器電路圖
《版權聲明:本文由容源電子網(www_dziuu_com)整理提供,部分內容來源于網絡,如有侵犯到你的權利請與我們聯系更正。》
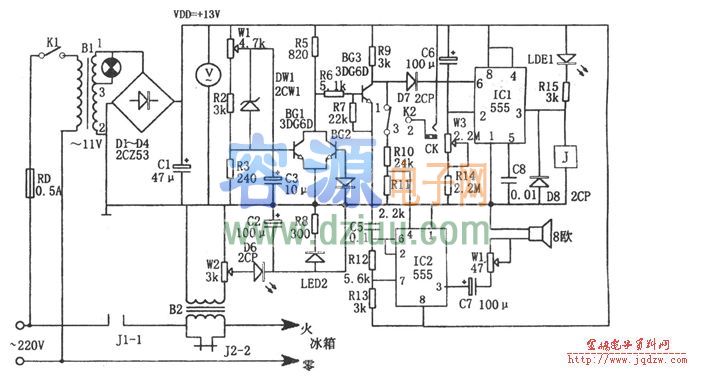
 如圖 為多功能電冰箱控制電路。該控制器由過壓、欠壓采樣電路、延時啟動電路、聲光報警電路、降壓整流電路等組成。其中降壓整流 電路為整個控制器提供直流電壓。《版權聲明:本文由容源電子網(www_dziuu_com)整理提供,部分內容來源于網絡,如有侵犯到你的權利請與我們聯系更正。》
為多功能電冰箱控制電路。該控制器由過壓、欠壓采樣電路、延時啟動電路、聲光報警電路、降壓整流電路等組成。其中降壓整流 電路為整個控制器提供直流電壓。《版權聲明:本文由容源電子網(www_dziuu_com)整理提供,部分內容來源于網絡,如有侵犯到你的權利請與我們聯系更正。》
延時啟動電路由IC1(555)和C6、R14、W3等組成,當開機或斷電后又來電時,C6上的端電壓不能突變,555因⑥腳電位為高電平而發生復位,隨著充電進行,當C6充電到使2腳電位低于1/3VDD時,555發生置位,③腳輸出的高電平使繼電器J吸合。相應延時為td=1.1(Rw3+R14)C6,圖示參數對應的延時約為4~10分鐘。《版權聲明:本文由容源電子網(www_dziuu_com)整理提供,部分內容來源于網絡,如有侵犯到你的權利請與我們聯系更正。》
 《版權聲明:本文由容源電子網(www_dziuu_com)整理提供,部分內容來源于網絡,如有侵犯到你的權利請與我們聯系更正。》
《版權聲明:本文由容源電子網(www_dziuu_com)整理提供,部分內容來源于網絡,如有侵犯到你的權利請與我們聯系更正。》
過壓、欠壓和過流檢測、開關電路由W1、R2、R3、DW1、BG1、BG2、BG3等組成。當發生過壓、欠壓或過流時,BG3截止,其集電極為高電位,該電位的一路加至IC1⑥腳,使555復位,③腳輸出的低電平使繼電器J釋放,觸點J2-2斷開,切斷冰箱電源, LED1被點亮;另一路則通過R10、R1分壓后加至IC2④腳,使IC2起振。《版權聲明:本文由容源電子網(www_dziuu_com)整理提供,部分內容來源于網絡,如有侵犯到你的權利請與我們聯系更正。》
LED1被點亮;另一路則通過R10、R1分壓后加至IC2④腳,使IC2起振。《版權聲明:本文由容源電子網(www_dziuu_com)整理提供,部分內容來源于網絡,如有侵犯到你的權利請與我們聯系更正。》
IC2和C5、R12、R13組成多諧振蕩器,其振蕩頻率為f=1.44/(R12+R13)C5,圖示參數對應的頻率約為1kHz。一旦出現過壓、欠壓或過流現象,則Ic。振蕩器輸出振蕩信號,驅動喇叭工作,發生音響報警。《版權聲明:本文由容源電子網(www_dziuu_com)整理提供,部分內容來源于網絡,如有侵犯到你的權利請與我們聯系更正。》
該控制器可實現在過壓、欠壓、過流 下的自動保護,瞬時切斷電源后延時啟動,故障聲光報警等多種功能。《版權聲明:本文由容源電子網(www_dziuu_com)整理提供,部分內容來源于網絡,如有侵犯到你的權利請與我們聯系更正。》
下的自動保護,瞬時切斷電源后延時啟動,故障聲光報警等多種功能。《版權聲明:本文由容源電子網(www_dziuu_com)整理提供,部分內容來源于網絡,如有侵犯到你的權利請與我們聯系更正。》
本文地址:http://m.flswjt.cn/dz/25/2011831210640.shtml
本文標簽:
猜你感興趣:
 集成電路555多功能電冰箱控制器電路圖
					
					集成電路555多功能電冰箱控制器電路圖
					無