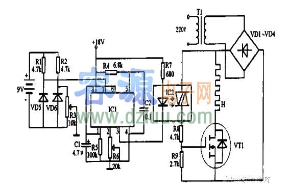
IC1為電壓/頻率轉換器選用LM331型。IC2為光耦合雙向晶閘管選用3031型。場效應管VT1選用MTP12N05型。   <<版權聲明:本文由容源電子網(www_dziuu_com)整理提供,部分內容來源于網絡,如有侵犯到你的權利請與我們聯系更正。》
二極管VD1~VD4選用IN4001。二極管VD5選用LM336型。VD6選用LM335。   <<版權聲明:本文由容源電子網(www_dziuu_com)整理提供,部分內容來源于網絡,如有侵犯到你的權利請與我們聯系更正。》
    <<版權聲明:本文由容源電子網(www_dziuu_com)整理提供,部分內容來源于網絡,如有侵犯到你的權利請與我們聯系更正。》
    <<版權聲明:本文由容源電子網(www_dziuu_com)整理提供,部分內容來源于網絡,如有侵犯到你的權利請與我們聯系更正。》
 <<版權聲明:本文由容源電子網(www_dziuu_com)整理提供,部分內容來源于網絡,如有侵犯到你的權利請與我們聯系更正。》
   <<版權聲明:本文由容源電子網(www_dziuu_com)整理提供,部分內容來源于網絡,如有侵犯到你的權利請與我們聯系更正。》
本文地址:http://m.flswjt.cn/dz/21/20111010203846.shtml
本文標簽:
猜你感興趣:
 220V轉12V電路圖
					
					220V轉12V電路圖
					無
 自激24V開關電源電路圖
					
					自激24V開關電源電路圖
					無
 機動車后掛閃速電路圖
					
					機動車后掛閃速電路圖
					無
 12v節能燈電路圖,電路原理圖
					
					12v節能燈電路圖,電路原理圖
					無
 轉:九陽jydz-21豆漿機電路圖
					
					轉:九陽jydz-21豆漿機電路圖
					無
 轉:九陽jydz-9豆漿機電路圖
					
					轉:九陽jydz-9豆漿機電路圖
					無
 九陽jydz-8型豆漿機電路圖
					
					九陽jydz-8型豆漿機電路圖
					無
 可控硅過零觸發調壓器電路圖
					
					可控硅過零觸發調壓器電路圖
					無
 轉:變壓器耦合放大電路圖
					
					轉:變壓器耦合放大電路圖
					無
 推薦:單按鈕的電子鎖電路圖
					
					推薦:單按鈕的電子鎖電路圖
					無
 簡單實用的逆變電源電路圖及制作方法
					
					簡單實用的逆變電源電路圖及制作方法
					無
 采用1v供電的低頻放大電路圖
					
					采用1v供電的低頻放大電路圖
					無
 電腦麥克風電路圖
					
					電腦麥克風電路圖
					無
 自制簡單實用的應急燈電路圖
					
					自制簡單實用的應急燈電路圖
					無
 超簡單的可控硅調速電路圖
					
					超簡單的可控硅調速電路圖
					無
 單相電動機正反轉控制電路圖
					
					單相電動機正反轉控制電路圖
					無
 6P3P電子管放大器電路圖
					
					6P3P電子管放大器電路圖
					無
 推薦:RC低頻振蕩器電路圖
					
					推薦:RC低頻振蕩器電路圖
					無
 簡易的方波、正弦波發生器電路圖
					
					簡易的方波、正弦波發生器電路圖
					無
 [雙輸出電子鎮流器電路圖]
					
					[雙輸出電子鎮流器電路圖]
					無